技术巡猎 比亚迪 主动泄放电路、充放电系统、交通工具---电车/混动的直流高压母线那颗电容本质上是个“水缸”,车下电后,缸里还存着水,你得把它放干净才行,不然维修、碰撞、甚至某些故障情况下,不太好说安全的事情。传统做法最常见的,就是上泄放电阻---但这会导致结构、线束、成本都跟着抬上来。行业里也有人走另一条路:不加电阻,用电机绕组和逆变器来“吃掉”这点能量。
专利说了这个路线:采用 d-q 坐标系里 id≠0、iq=0的方式去释放电容。听起来挺合理对吧?但是细节是有坑的:电机零位有偏差时,会出现扭矩波动,严重了甚至会带来齿轮异响噪音。这个体验层面的尴尬大家都懂---用户不知道你在做“安全下电”,他只会觉得我都熄火锁车了,为啥还有噪音。
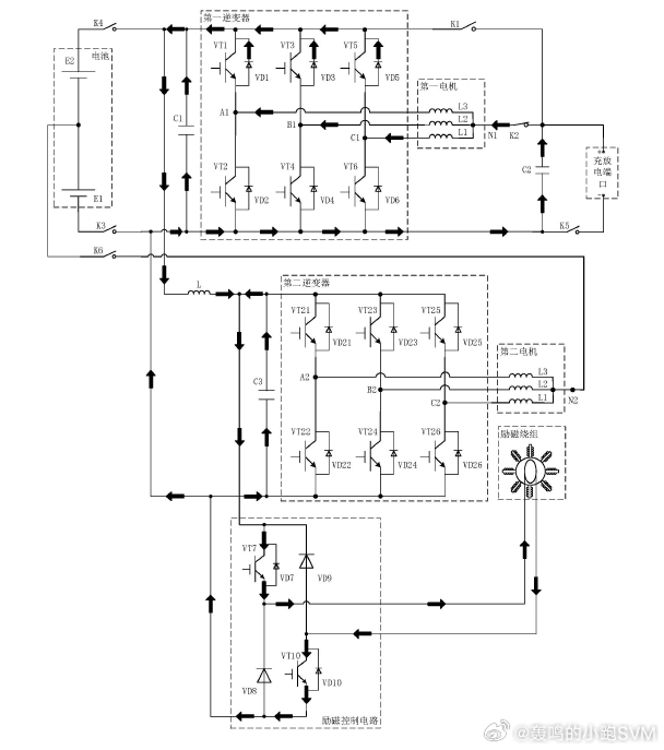
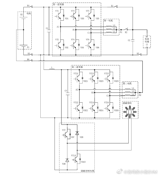
比亚迪这份专利的核心思路,是把泄放的“耗能器”换掉:不让扭矩链路参与,改用励磁电机的励磁绕组来做泄放。它的摘要写得很直接:主动泄放电路包括第一电容、励磁控制电路和励磁绕组,通过控制励磁控制电路的导通方向,让它们形成泄放回路,且强调了一件事:用励磁绕组流过电流去泄放时,电机不会产生扭矩波动,也不会出现齿轮异响等微噪音。
我觉得这里的“聪明”在于,它把泄放从“力矩相关的电机电流控制”,转成了能量消耗---你只需要一个可控的电流通道,把电容的能量往线圈里释放、再在回路里消耗掉,机械侧就不用跟着抖动了。
权利要求里给了第一泄放回路和第二泄放回路:通过励磁控制电路不同端口的导通组合,让电流按不同方向/路径流过励磁绕组,形成回路。同时它还强调一个动作:泄放过程在第一阶段和第二阶段之间切换,第一阶段形成第一泄放回路的一部分,第二阶段形成第二泄放回路的一部分。这里专利没把“为什么两阶段”展开成教科书推导,但从电感回路的常识看,两阶段大概率是在处理电流衰减与续流,让过程更平滑、开关应力更可控---这也符合它一直强调的“泄放过程平稳”。
它没把场景只限定在“整车下电”那条母线。充放电端口那边也算进来了:增加第二电容C2,C2在充电或对外放电时与端口相连。然后根据电压差走两条路:当C2电压>0,且C2与C1的电压差绝对值小于设定阈值:电流直接通过励磁控制电路+励磁绕组,形成第三泄放回路。当C2电压>0且小于C1电压,并且两者电压差≥设定阈值:电流会先经过第一电机、第一逆变器,再进励磁控制电路+励磁绕组,形成第四泄放回路。
也就是说,电压差小的时候,回路简单点就行;电压差大时,泄放电流可能更猛烈,就需要把功率链路纳入控制,不让某些器件“硬吃”冲击。开关策略一起写了:有第一开关模块、第二开关模块来决定到底闭合哪条支路(小电压差闭合K1断开K2;大电压差反过来),按风险去分工况。
最后一段我觉得是它“体系感”最强的地方,它给了冗余与降级逻辑。需要泄放母线电容时,可以根据第一绕组线圈及对应逆变器、励磁线圈及对应励磁控制电路的温度和故障状态,选择“无故障且温度安全”的模块去泄放,保障整车安全。优先用第一种方式(逆变器+绕组线圈);如果这一套故障或过温,就切第二种(励磁控制电路+励磁绕组);两种都异常时,再用DC/DC系统和OBC系统去主动泄放并上报故障。
“泄放”这种事,可能很多人觉得不配上桌,但量产里越是这种不显眼的小环节,越考验一家公司的系统能力。


